常见问题
推荐产品
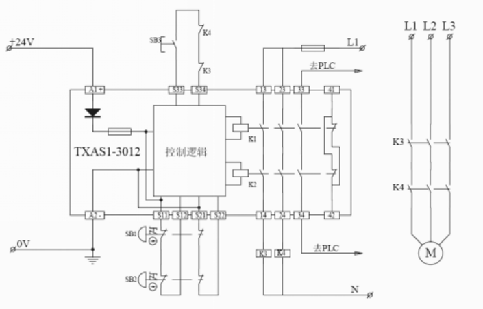
安全继电器使用方法
不同的安全继电器监控对象不同,但使用方法基本是一样的:将监控对象的状态通过双通道接入安全继电器的输入端,将负载器件功能是否完好的状态通过反馈回路接入安全继电器的启动端,安全输出端接入负载的控制端,安全信号输出端接入控制器的相应端口,即可实现相应的安全监控功能。其中涉及到安全继电器接线图。
下面以天之行TXAS1-3012监控急停为例,了解一下安全继电器使用方法。
按以下步骤接好线,检查无误。
控制回路接线:
A、接线柱A1/A2分别接入直流24V电源的正负端
B、S11/S12、S21/S22分别接入双触点急停按钮的4个接线位置。多个急停按钮可以通过串联的模式处理,需注意:对应接线位串联,不可交叉接入
C、S33/S34接入一个启动按钮的常开触点并串联控制接触器的辅助常闭触点
D、13接入电源正极,14接入控制接触器线圈的进线端,23接入电源正极,24接入另一个控制接触器线圈的进线端,线圈的出线端接电源的负极
F、33/34、41/42分别去控制器PLC的相应端口
主回路接线:
a、串联控制接触器相应主触点,上端接电源的正极,下端接控制负载的进线端
b、主回路需具备断路保护和热保护
接好线之后,按以下步骤操作
1、按下启动按钮,安全继电器模块启动,控制接触器吸合,负载得电,设备正常运作。
2、发现危险拍下急停按钮,安全继电器模块释放,控制接触器断开,设备断电停机。
3、本次运行中,如果出现急停按钮卡阻或控制接触器主触点粘连(单功能故障),不影响急停功能的实现,但下次安全继电器模块不能启动,并在相应位置出现报警,故障排除后才能再次启动。
不同的安全继电器监控对象不同,但使用方法基本是一样的:将监控对象的状态通过双通道接入安全继电器的输入端,将负载器件功能是否完好的状态通过反馈回路接入安全继电器的启动端,安全输出端接入负载的控制端,安全信号输出端接入控制器的相应端口,即可实现相应的安全监控功能。其中涉及到安全继电器接线图。
下面以天之行TXAS1-3012监控急停为例,了解一下安全继电器使用方法。
按以下步骤接好线,检查无误。
控制回路接线:
A、接线柱A1/A2分别接入直流24V电源的正负端
B、S11/S12、S21/S22分别接入双触点急停按钮的4个接线位置。多个急停按钮可以通过串联的模式处理,需注意:对应接线位串联,不可交叉接入
C、S33/S34接入一个启动按钮的常开触点并串联控制接触器的辅助常闭触点
D、13接入电源正极,14接入控制接触器线圈的进线端,23接入电源正极,24接入另一个控制接触器线圈的进线端,线圈的出线端接电源的负极
F、33/34、41/42分别去控制器PLC的相应端口
主回路接线:
a、串联控制接触器相应主触点,上端接电源的正极,下端接控制负载的进线端
b、主回路需具备断路保护和热保护
接好线之后,按以下步骤操作
1、按下启动按钮,安全继电器模块启动,控制接触器吸合,负载得电,设备正常运作。
2、发现危险拍下急停按钮,安全继电器模块释放,控制接触器断开,设备断电停机。
3、本次运行中,如果出现急停按钮卡阻或控制接触器主触点粘连(单功能故障),不影响急停功能的实现,但下次安全继电器模块不能启动,并在相应位置出现报警,故障排除后才能再次启动。
浏览此页面的人还浏览过:





















>